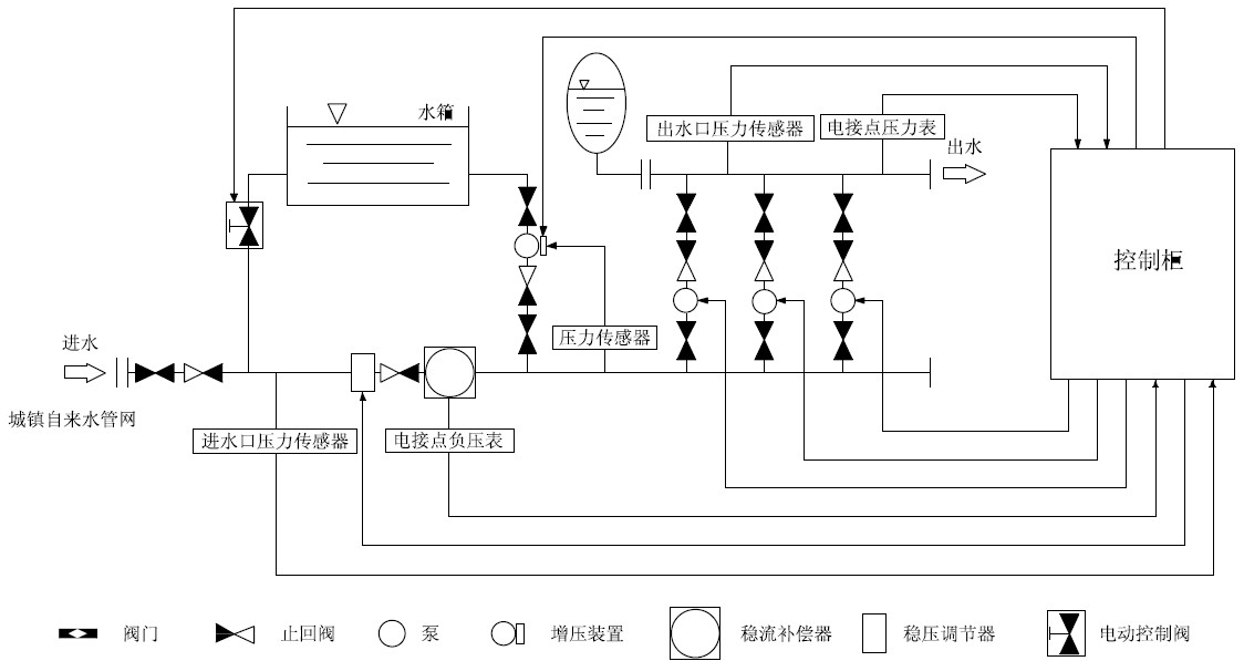
智能型箱泵一體化供水設備泵站工作原理示意圖
時間:2013-1-4 來源:揚子江泵業 瀏覽數:1763
智能型箱式泵站主要是由密封結構水箱、增壓設備、變頻控制柜、穩流器及泵組組成。系統分兩路進水,一路進水箱,一路進穩流器,當用水量小,自來水服務壓力高時,智能型箱泵一體化泵站直接從自來水管網取水,疊壓供水。當自來水服務壓力低時,增壓裝置開始工作,將水箱內的水加壓到設置的服務壓力,進行差量補償,從而達到節能、無二次污染、恒壓供水的目的。對市政自來水管網沒有影響,是供水領域的新一代節能產品。
智能型箱泵一體化泵功能特點
1、保持恒壓壓力
-智能型箱式泵站實時通過壓力傳感器檢測出口壓力,將檢測值和設定值進行比較運算,確定電機及水泵投入臺數和變頻器輸出頻率(反應為電機及水泵轉速),以實現恒壓供水的目的。當自來水管網壓力波動使得壓力值小于正常壓力值,進水量暫時小于出水量時,系統自動將穩壓裝置關到適合的位置,并啟動增壓裝置通過多點取水,進行加壓,知道進水口壓力口壓力到達市政自來水管網正常壓力值,確保設備進水口水量充足,以滿足用戶的用水需求。
2、高度自動化
-系統能實現全自動控制,具有手動/自動切換、主副泵定時輪換、壓力調整、恒壓、高低電壓保護、欠相保護、漏電保護、過載保護、過熱保護、缺水保護、不用水停車、瞬間跳閘保護等功能。另可根據用戶需求配置人機界面,可視化遠程調整、監測和維護。
3、衛生
-過流部件均采用不銹鋼等食品級材料制造,符合國際涉水衛生規范。
4、疊壓運行,節省費用
-系統保證管道恒壓是根據用水量的變化調整投入臺套數和運轉速度,用水量大時投入功率大,用水量小時投入功率小。小用水量時(如夜間)系統由小功率泵變頻調速恒壓供水。系統一直在高效率點運行。因而大大降低了運行費用。可節約能源60%以上。
-如市政管網有一定的壓力,運行是只需在市政壓力基礎上補壓即可。與傳統具有蓄水池的供水設備相比達到同樣的效果而從電網吸取的功率較小。及恩呢該效果十分顯著。
-系統全自動運行無須專人值守:又因沒有蓄水池等土建貯水設施,也沒有水質處理儀器,免去定期清洗、消毒等工作。故進一步降低了運行費用。
5、反沖洗功能
-系智能型箱式泵站具有反沖洗控制功能,當水箱使用一段時間后,系統利用水泵的高壓水定期對水箱進行沖洗,同時將含有雜質的水排放出去,確保水箱內不會產生污垢,保證用戶用水潔凈。
智能型箱泵一體化泵站水箱:

智能型箱泵一體化泵站示意圖:

感謝您訪問我們揚子江泵業的網站m.bodabiopharm.cn,如有任何水泵疑問我們一定會盡心盡力為您提供優質的服務.
- 下一篇:變頻深井泵供水設備工作原理圖
- 上一篇:管道泵工作時嚴重的氣阻現象的解決方法





