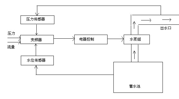
全自動智慧型變頻調速恒壓生活供水設備流程圖
時間:2013-8-11 來源:揚子江泵業 瀏覽數:702
變頻調速恒壓供水設備采用變頻調速的原理,根據供水管網壓力的變化,調節水泵的供水量,使供水系統管網的出口壓力和流量保持相對恒定,達到恒壓供水的目的。變頻調速恒壓供水技術是供水設備中的新技術,成為城鄉供水網系的換代產品。
產品特點:
高效節能,節能率達20—50%。
占地面積小,投入少,效率高。
配置靈活,自動化程度高,功能齊全,運行可靠。
變頻器的應用使水泵實現了軟起軟停,減少了設備損耗,延長了水泵壽命。
操作維護簡便,省時省力。
主要功能:
根據供水管網的要求,可實現多種供水控制模式的選擇,可同時控制多臺不同功用的設備同時或順序運行,可實現多段定時壓力給定設置,使一天內不同時段的供水流量得到控制,以滿足不同時段的不同要求。可實現休眠泵控制和零流量停機控制,當管網壓力達到給定壓力后,水泵將進入休眠運行或完全停止運行,達到節能的目的。還可實現水泵工作的定時輪換,提高每臺水泵的綜合利用率,降低維護費用,同時該系統還有完善的故障報警和自我保護功能,當系統管網超壓、欠壓,或水泵故障時都將自動報警,并自動排除故障或故障設備推出運行,若用戶有其它特殊要求,還可協商定制。
應用范圍:
高層建筑、城鄉居民小區、企事業單位用水。
各類工業需要恒壓控制的用水,冷卻循環,熱力網水循環,鍋爐補水。
中央空調系統。
自來水廠增壓系統。
農用灌溉、污水處理、人造噴泉。
舊有供水系統的改造。
各種流體恒壓控制系統。
流程圖

變頻穩壓消防給水設備-全自動智慧型原理圖

感謝您訪問我們揚子江泵業的網站m.bodabiopharm.cn,如有任何水泵疑問我們一定會盡心盡力為您提供優質的服務。
- 下一篇:2BV型水環式真空泵結構說明
- 上一篇:qj深井潛水泵結構部零件分析圖





